Адрес: 111555, Город Москва, вн.тер. г.
муниципальный округ Ивановское, ул Прокатная, д. 7
Телефон: +(499) 343-62-71
Email: info@kontinent-electro.ru
| Электрощитовое оборудование | ![]() |
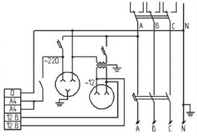
Ящики собственных нужд ЯСН, ЯВ-СН
Ящики собственных нужд типа ЯСН (ЯВ-СН) предназначены для освещения распределительных трансформаторных подстанций, а также для подключения передвижных измерительных и испытательных машин, приборов защиты, автоматики и другого электрооборудования. Питание ящиков собственных нужд осуществляется от сети переменного тока напряжением 380/220В с частотой 50Гц. Ящики ЯВ-СН (ЯСН) могут быть изготовлены по индивидуальной электрической схеме, разработанной для конкретной трансформаторной подстанции.
Схема электрическая ЯСН (ЯВСН):

Метров кабеля было продано в прошлом году!
Наименований продукции всегда в наличии!
Copyright © 2025. Официальный сайт ООО «ГК КОНТИНЕНТ ЭЛЕКТРО».
Информация интернет-сайта www.kontinent-electro.su носит исключительно информационный характер и не является публичной офертой, определяемой положениями ст. 437 ГК РФ. Производитель оставляет за собой право в одностороннем порядке вносить изменения в состав материалов, используемых в производстве продукции, при условии сохранения функциональных и защитных свойств продукции.